Re: Fog light/headlight wiring issues
Quote:
Originally Posted by
VanCo
I just installed some LEDs too. I'm not satisfied with the electrical portion of it though. I read the schematic and LEDs really aren't compatible out of the box. The van headlights have a single power wire and negative switched high and low beam. This is backward from how the LEDs are wired. In addition the high beam indicator and fog light relay require a positive signal backtracking from the headlight filament for power. LEDs do not provide the resistance necessary to light the incandescent dash bulb, or trigger the fog light relay. I'm planning to install 4 relays, one for each bulb (behind the dash) to swap the negative to positive and provide the proper positive power to the high and low beam, dash bulb and fog light wire.
I'm pretty sure this is why your fog lights don't work.
VanCo,
did you happen to do the workng upgrade to make the lights work? If so can you give us an update on the process?
Thank you
JDM
Re: LED Headlights ... and troubleshooting problems after install
I’m looking to do the upgrade but would like some more insight on the wiring- ie: wiring harnesses, ballast, polarity.... etc.
Not only that but if anyone is able to post photos of the light array when sitting in the driver seat and the distance the lights shine down a dark road, I’d like to get an idea of “how wide how deep” the lights shine.
Any advice and visuals would be fantastic!!:thmbup:
JDM
Re: LED Headlights ... and troubleshooting problems after install
Thank you for the update and the information on the new modification for the light trim ring:thmbup:
I'm still very curious about the light array ie; how far ahead amd how wide in the shoulder area do you have visibility?
JDM
Re: Fog light/headlight wiring issues
Quote:
Originally Posted by
JDM VANMAN
VanCo,
did you happen to do the workng upgrade to make the lights work? If so can you give us an update on the process?
Thank you
JDM
I did get them working perfectly. All lights and indicators work just like they were intended from the factory.
I ended up using two relays to swap the negative power signal to positive. I used two, one for the right side and one for the left. I haven't drawn up a schematic, or documented the process though. The process isn't difficult, but it is not straight forward either. There is a bit of factory wiring harness cutting and splicing.
Re: Fog light/headlight wiring issues
Quote:
Originally Posted by
VanCo
I did get them working perfectly. All lights and indicators work just like they were intended from the factory.
I ended up using two relays to swap the negative power signal to positive. I used two, one for the right side and one for the left. I haven't drawn up a schematic, or documented the process though. The process isn't difficult, but it is not straight forward either. There is a bit of factory wiring harness cutting and splicing.
Interested in seeing the schematic, wondering if my fuse on the right side lights blew due to using the stock wiring for the headlights when I went to LEDs. Replaced the fuse but haven't been driving the van lately.
2 Attachment(s)
Re: Fog light/headlight wiring issues
Quote:
Originally Posted by
bikerjosh
Interested in seeing the schematic, wondering if my fuse on the right side lights blew due to using the stock wiring for the headlights when I went to LEDs. Replaced the fuse but haven't been driving the van lately.
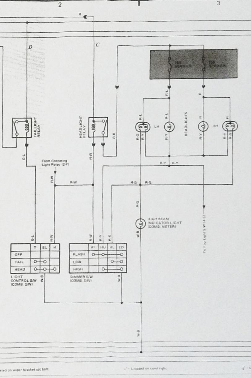
Sure thing. I just threw this together from memory.
Here is the factory schematic:
Attachment 8044
Here is what I did to modify the factory wiring to make the LEDs work correctly:
Attachment 8045
The access points I used to wire everything were at the grommets behind the headlight buckets (by driver and passenger feet), and the plug that comes out of the steering column.Once I got it all figured out the actual wiring portion was very simple.
This is obviously not plug an play. You will also need to re-pin the headlight plugs to match the LEDs as well.
Re: LED Headlights ... and troubleshooting problems after install
im considering installing just high beam socket l.e.d. 4x6, am i correct in assuming i wouldnt need to create a positive switched circuit?
Re: LED Headlights ... and troubleshooting problems after install
well....no, you cant just add high beam leds...thought because there was no switching on the inner high beam light it might work but it doesnt.
Re: LED Headlights ... and troubleshooting problems after install
How didn't it work, what was it/wasn't it doing?
Re: LED Headlights ... and troubleshooting problems after install
no led light up, i tried grounding the r/y, and r/blue to high beam on led and it lit but no outer beam at that point...led was bench tested to be good this is with stock wiring..
update!!!
hold on, just tried again on drivers side and its working, i may have an issue with the passenger side circuit..
there are people that are having luck with plug and play all 4 led head lights working properly, i guess there may be differences in the brand circuitry maybe?
Re: LED Headlights ... and troubleshooting problems after install
Yeah, just high beams should work if you're getting the proper power and ground. You just need to work out the polarity on the plug.
The only way they would be plug and play is if they were specifically made for a static power, switched ground circuit. I haven't seen any like that. Some people are saying they get them to work because they will function, but not exactly right. Without rewiring (you do have to repin the plugs) you can get:
Low beam: only outside low beam lit, no high beam
High beam: no outside beam lit at all, and inside high beam lit.
Stock is:
Low beam: low beam outside lit, no high beam
High beam: both inside and outside high beam lit
I wanted both high beams lit, like stock. That's why I made the wiring modification.
1 Attachment(s)
Re: LED Headlights ... and troubleshooting problems after install
Re: LED Headlights ... and troubleshooting problems after install
It's been a about a year since I addressed this issue on my van so I thought I'd update members with my experience. I purchased 2 sets of the lights linked to in post #33 of this thread. I installed them and found there was no issue with clearance in the back, but they totally sucked fitting into my retainer rings. Although glass, the outside dimensions of these lights are not accurate and required a considerable amount of work to make them fit correctly. Once installed I found the light they put out was actually worse than the factory type sealed beams. I cannot recommend these lights as they were a waste of time and money.
Since being able to see is important, I decided to go with what I perceived to be the best quality and I purchased 1 set of Hella 003177801 High/Low beam H4 Headlamps and 1 set of Hella 003177821 High beam H1 Headlamps. For the low/high bulbs I purchased BEAMTECH H4 (9003 Hi/Lo) LED Headlight Kit. For the high beams I purchased KATANA H1 LED Headlight Bulb kit.
The Hella headlights fit perfectly in the rings/baskets and there was ample room behind the baskets for the LED bulbs. In order for the H4 bulbs to work I had to rearrange the pins in the bulb sockets but I have pin extraction tools so that was pretty basic. The High beams plugged right in with no mods. The Hella's disperse the light nicely and I was able to accurately aim. The results were absolutely amazing. On low beam they are impressive and I don't get flashed by oncoming drivers. The high beams are incredibly bright and even more impressive. Another advantage is these being LED's they only pull a small amount of electrical current while providing much more light. This is worth noting as our electrical systems are aging and reducing stress is great way to increase longevity. I'm sure there are other solutions to the lame stock headlights, but I'm very happy with this upgrade and I highly recommend.
There are however a few minor cons:
*High beam indicator no longer works. I'm not sure why, but if/when I get back into this I'll just run a wire from a high beam bulb to the indicator bulb. In the mean time I've learned to feel the position of the stalk and I'm able to identify high/low based on that. One thing is for certain, those few times I've forgotten and left the high beams on, oncoming drivers will let me know :doh:.
*Low beam creates speaker static when I'm in an area of marginal FM radio reception (annoying). This doesn't seem to be an issue if I have strong reception.
*High beam bulbs have fans and they are noisy. You can't hear them over the engine, but they will catch your attention if you turn them on with the engine off.
Re: LED Headlights ... and troubleshooting problems after install
Hey Tim,
With your setup do all 4 high beams light up when you turn on the high beams?
Re: LED Headlights ... and troubleshooting problems after install
Yes, and they are amazingly bright.........especially the H1 high beams.
Re: LED Headlights ... and troubleshooting problems after install
BTW, I measured current draw of the originals then the LEDs. Interestingly enough the LED's on dim pull a disproportionate amount of power. I'm not sure why that is, but the amount of light is very well proportioned. Even so, the amp draw of the LED low beams is still an improvement over the originals. Amp draw improvement on the high beams is phenomenal. Here's the numbers:
Original headlamps dedicated high beam bulbs draw 3.3A each
Original headlamps high/low bulb when on high draw 2.5A each
Original headlamps combined amp draw when on high = 11.6A
Original headlamps high/low bulb when on low draw 2.45A each
Original headlamps combined amp draw when on low = 4.9A
H1 LED high beam bulbs draw .53A each
H4 LED dual beam bulbs when on high draw .72A each
LED bulbs combined amp draw when on high = 2.5A
H4 LED dual beam bulbs when on low draw 1.77A each
LED bulbs combined amp draw when on low = 3.54A
Re: LED Headlights ... and troubleshooting problems after install
Tim,
The amp draw numbers you listed are the result of the H4 high/low outside light not getting the correct power signal, and not functioning properly. If you were to watch the outside H4 lights when switching to high beam they will most likely dim. The only way to get LED lights to work as they should is to modify the power signal. This is an issue with many early Toyota vehicles. There are even H4 headlight relay kits available to correct the issue. I didn't want to post a link to any specific kit because a lot of them are cheap crap. This is why I decided to make a custom solution.
Re: LED Headlights ... and troubleshooting problems after install
That's interesting. Correct or not, I've been very happy with the results. At some point I may look at this again, but I'm a busy guy and there's always lots of other fires to put out. Thanks for the info. Tim